磷石膏资源库新建工程库外排水管顶管工程

9/16/2020 12:00:24 PM
  磷石膏资源库新建工程库外排水管顶管工程的场址位于枝江市董市镇石宝山村,东距生产厂区约6km,南距离长江约3.2km,库区地貌特征为丘陵沟谷,距离湖北三宁化工股份有限公司原有的老磷石膏渣场较近,一山之隔。
  1.1工程范围、规模:
  1)竖井部分:1#排水管中的1#工作井,2#排水管中的4#、5#、6#工作井和5#、6#接收井,共计4个工作井,2个接收井。工作井外径尺寸为10500mm,接收井外径尺寸9400mm。采用钢筋混凝土浇筑而成。
  2)管线部分:4#接收井~4#工作井215.78m;4#工作井~5#接收井213.33m;5#接收井~5#工作井210.44m;5#工作井~6#接收井123.77m;6#接收井~6#工作井201.39m;1号排水管长度196.09m,共计1160.8m。
  3)材料及机型选用
  本工程顶管施工采用DN2600钢筋混凝土管,壁厚260mm,单节长2m,外径3120mm;选用顶管机设备为GDDT2600型泥水平衡顶管机;施工地层为中风化泥质粉砂岩。
  2.顶管工艺的确定过程
  根据地质勘察报告分析,本工程施工地层主要为中风化泥质粉砂岩,岩石特性红褐色,中风化,粉粒结构,中厚层状,泥质胶结,属极软岩,岩体较破碎,根据CECS246:2008《给水排水工程顶管技术规程》及《顶管工程设计与施工》(2012.1)顶管机械选型,及相应资料查询,本工程适宜采用泥水平衡顶管机进行顶管施工。
刀头选用以先行刀开口,撕裂刀进行破碎的方式进行顶进施工,因中风化泥质粉砂岩硬度并不大,所以不需要加装滚刀。
  3.泥水平衡顶管技术工艺
  3.1施工流程
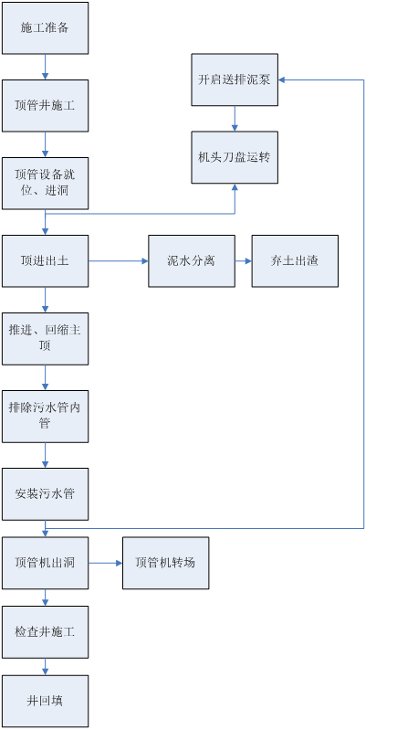
  作为本次工程项目运用泥水平衡顶管机的施工技术工艺流程图,前期准备、工作井、接收井施工、设备就位、安装止水胶圈、进洞、顶进出土、分离泥水、回缩主顶、安装顶管、顶管机出洞转场,进行检查井施工后回填。
 
 
  3.2初始顶进
  顶进准备工作完成后,开始初始顶进。初始顶进在顶管工作中起着很重要的作用,一要穿过工作井洞口,在这过程中保证洞口结构不被破坏,同时泥水不进入顶坑;二要保证高程、中心偏差最小,为正常顶进打下良好的基础。初始顶进长度、机头和第一节管约15m。
  (1)初始顶进速度控制
  顶进用工作井顶进设备进行速度控制,分为两个部分,机头入洞阶段要严格控制速度,此阶段重点是找正管子中心、高程,偏差控制在±5mm之内,所以速度不要太快。
  (2)初始顶进泥水控制
  顶进时泥水流量控制在1.4~1.5m3/min,泥水容重γ=1.2。泥水作用润滑刀、切削杂物泥水带出,此时泥水分两部分流出,一部分由机头外流入集水井,另一部分由机头出泥管排入泥水分离装置。
 
  
 
  3.3顶管机正常顶进
  (1)顶进速度
  机头顶进速度为8~10m/d,如要加大顶进速度,在保证泥水仓泥压的条件下,要先加大泥浆流量,再计算顶进速度,否则排泥管会堵塞。
  (2)顶进测量控制
  初始顶进后500mm,顶进测量开始,测量仪器使用电子经纬仪及水准仪,每顶进300mm做一次中心、高程记录,并及时向项目总工汇报,以便及时采取纠正措施。每次下管后对工作井中心线校测,同时人工测量机头后第一管口、第二管口中心、高程,与计算机中记录数据对照,同时绘制机头、第一节管、第二节管中心、高程测绘曲线,作为纠偏方案的依据。
 
  
 
  (3)管道纠偏
  本工程使用的顶管机带自动纠偏功能,纠偏原理是:电子经纬仪发射激光束到机头中心光靶,光靶把偏移通过摄像头反应到控制台,控制台控制纠偏千斤顶工作。顶管机纠偏误差2cm之间。
  (4)触变泥浆减阻
  当机头全部进入后封闭后,开始由机头向管外壁注触变泥浆,使管外壁形成泥浆套,起到减阻、润滑作用。其中的胶质能将套管外围的沙土胶化粘结,从而避免套管外侧的沙土扰动与塌陷。
  (5)出洞
  由于工作井与接收井预留洞口比管道外径尺寸要大,顶管施工完后需封堵洞口与管外壁的间隙,同时对洞口区域管道进行加固。管壁与洞口之间的缝隙采用优质油麻封堵,并浇筑30cm厚的砼挡水墙,顶管外侧需注浆止水加固。
 
  
 
  4.总结
  本工程于2019年08月07日正式开工,因地层原因及受疫情影响于2020年07月20日顶管施工完成,质量等级为合格,现正在进行检查井施工,工程进展顺利。
  在项目实施过程中,项目部按照公司的安全、环境、质量管理体系,项目施工处于可控范围内。
 
  

地址:河北省石家庄市槐安西路555号

电话:0311-66723100 66723200

传真:0311-66723277 邮编:050227

微信公众号 官方网站
冀公网安备 13010202002201号     冀ICP备10202299号-1     版权所有:开云(中国)Kaiyun·官方网站-登录入口